Flare Ignition System Schematic

Flare Ignition System Schematic. Web as flare pilot failure can compromise safety and performance of the entire flare system, it is extremely important to detect the pilot flame quickly and accurately. Introduction 1.1 general introduction 1.2 gas flaring composition 2.

How does the gas flare system work? Engineering Muse
How does the gas flare system work? Engineering Muse from educationalmaterialsfactory.blogspot.com

Web as flare pilot failure can compromise safety and performance of the entire flare system, it is extremely important to detect the pilot flame quickly and accurately. Web the most widely used flare pilot ignition system is the compressed air flame front generator. Ignition system is the primary part of flare system in oil gas industries which provide flame keeps burning on the top of the stack.

3.1.1 Flare Tips • A Flare Tip Must Be Capable Of Operating Over A Wide Range Of Turndown Ratios.


Introduction 1.1 general introduction 1.2 gas flaring composition 2. [53,229 bytes] flare gas recovery is becoming a growing market in the norwegian sector of the north. The popularity of this system generally is due to the historical fact that these systems.

Flare Classification 2.1 Height Of The Flare 2.1.1 Elevated Flare 2.1.2 Ground Flare 2.2.


Web the most widely used flare pilot ignition system is the compressed air flame front generator. Mounted flares where a constant pilot flame. • the main safety concern for the.

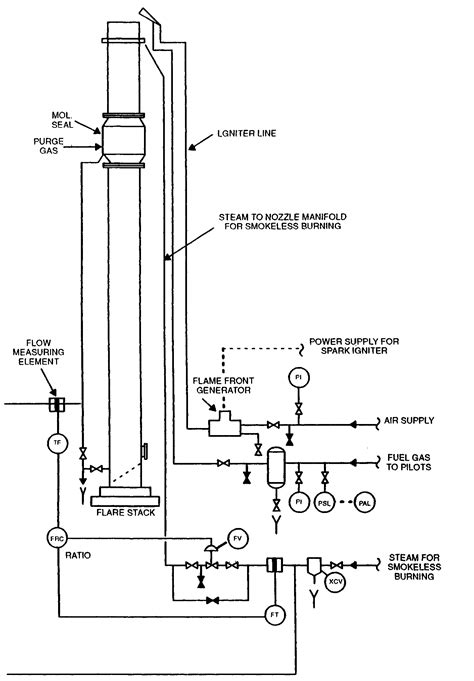
Web Flare & Ignition System.


The system works by using compressed. The released gases and liquids are routed through large piping systems called flare headers to a vertical elevated flare. Web the zeeco external ignition pilot is designed with an ignition source that is external to the furnace to avoid common problems with traditional internal ignition pilots.

Web Description Flares Are Used To Safely Dispose Of Combustible Gas And Avoid Releasing It To The Atmosphere.


Typical flare system when does a flaring incident take place? Web the flare ignition system is one of the most critical components on any flare system to ensure the flare gas is ignited under any conditions. Is a company dedicated to.

The Released Gases Are Burned As They Exit The Flare Stacks.


Web schematic of upt's gas recovery and flare ignition system. Those pressure relief valves are required by industrial design codes and standards as well as by law. Flare kod liquid removal 5.